| 提交詢價信息 |
| 發布緊急求購 |
價格:電議
所在地:山東 濟南市
型號:DF-L10H1/2
更新時間:2019-06-19
瀏覽次數:893
公司地址:山東 濟南 濟南市市中區 臘山路18-16號(臘山工業園)濟南隆利液壓裝置有限責任公司
![]()
叢景(先生)
方向閥
單向閥DF-L10H1/2
◆說 明
單向閥又稱止回閥或逆止閥 。用于液壓系統中防止油流反向流動 。
單向閥有直通式和直角式兩種 。直通式單向閥用螺紋連接安裝在管路上 。
直角式單向閥有螺紋連接, 板式連接和法蘭連接三種型式。
開啟壓力大于0.08MPa的單向閥可作為背壓閥使用。
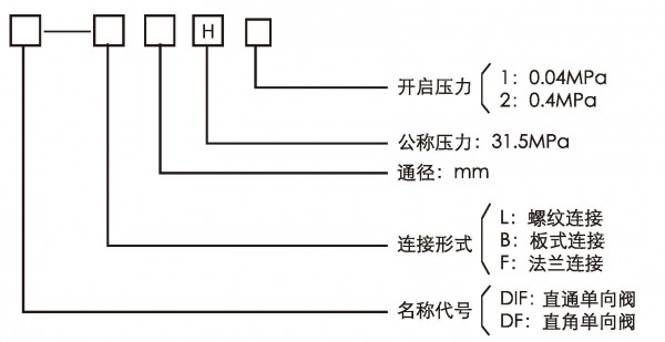
型號說明:


免責聲明:以上所展示的[DF-L10H1/2 直角液壓單向閥塊螺紋連接31.5MPa通徑10]信息由會員[濟南隆利液壓裝置由有限責任公司]自行提供,內容的真實性、準確性和合法性由發布會員負責。