ST-70AB雷達液位開關 ST-70AB上海云鷗儀表
| ST-70AB雷達液位開關 ST-70AB雷達液位開關上海品牌 |
雷達 |
型號 |
ST-70AB |
| 類型 |
液位控制開關 |
測量范圍 |
0.2-5米 |
| 輸出電流 |
750(mA) |
測量精度 |
無 |
| 工作溫度 |
5-75(℃) |
材質 |
塑料 |
| 電源電壓 |
24-220V |
適用范圍 |
水箱水滿控制 |
|
雷達牌雙錘球水位開關性能優異,使用方便。
:
:
: 馬士龍
:
ST-70AB雷達液位開關 ST-70AB上海云鷗儀表原理:利用二個錘球浸在水中時及在空氣中時的不同重量的原理, 根據水面的升降而自動控制水泵抽
水或給水之用 .
特點: · 底座設有3/4"及1"二種螺齒導管直接配裝,另附L 型托架以便平面之安裝.
· 開關器外殼密封,完全防濕.
· 實體
錘球浸入水中,重心穩定,不漂浮于水面,準確性高.
· 開關器設有A .B .二個回路,A端子用于給水,B端子用于抽水.
規格:
· 220V 7. AC
交流電
· 110V 1 AC 交流電
· 開關壽命 : 斷續 100萬次以上
· 水槽壓力 : 與大氣壓相等
· 氣溫范圍 : 4°C ~ 80°C
安裝方法
:
1. 控制器固定位置宜在水槽頂部中央,如欲固定在水槽內側壁需注意避免錘球碰及槽壁。
2. 將垂球系在控制器拉線上,控制的范圍是
由上球的中央到下球的中央部位,按需要可加以自由調整。
|
 |
特點:
- 底座設有3/4"及1"二段式螺齒導管直接配裝,附L 型托架以便平面之安裝.
- 開關器由外殼密封,完全防濕,保持性能,延長開關壽命.
- 實體錘球浸入水中,重心穩定,不漂浮于水面,準確性高.
- 開關器設有A .B .二個回路,A端子用于給水,B端子用于抽水.
|
|
規格:
- 220V 7. AC 交流電
- 110V 1 AC 交流電
- 數 : 單
- 開關壽命 : 斷續 100萬次以上
- 水面控制范圍 : 0.18 ~ 5公尺
- 水槽壓力 : 與大氣壓相等
- 氣溫范圍 : 4°C ~ 80°C
|
|
按裝方法:
-
控制器之正確固定位置宜在水槽頂部中央,如欲固定在水槽內側壁則需注意避免錘球碰及槽壁。
-
將錘球系在控制器,控制的范圍是由上球的中央到下球的中央部位,按需要加以自由調整。
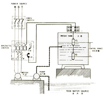
接線方法:
打開控制器上蓋
-
給水時,按圖1方式配線。
-
抽水時,線路須由A改接到B即可。
-
為防止抽水時馬達空轉,需按圖2方式配線
|

|
 |
|
ST-70AB雷達液位開關 ST-70AB上海云鷗儀表
如果您覺得“ST-70AB雷達液位開關 ST-70AB上海云鷗儀表”描述資料不夠齊全,請聯系我們獲取詳細資料。(聯系時請告訴我從給覽網看到的,我們將給您最大優惠!)
本頁鏈接:http://www.521uz.com/com_shyoyb/sell/itemid-2196333.html
已經有1800位訪客查看了本頁.